1. 现场仪表改造的实施方案
在工艺、设备改造中,增加了工艺冷凝液汽提塔、分子筛干燥器、电动型空气压缩机等较大设备;改造和更换了一段转化炉、氨合成塔、合成气压缩机等设备的部分结构与内件;新增和更换了部分工艺管道。工艺、设备的这些改造势必需要新增和更换部分现场仪表。
新增和更换现场仪表较多的是流量计和
控制阀。由于本文示例工程是购买国外技改工艺设计包和基础工程设计包的工程,因而国外工程公司按工艺技改要求,对流量计、控制阀进行了计算和选型推荐。从这些计算和选型来看,有如下二个特点:
(1)流量计选型多样化及对节流元件上永久压力损失的考虑
该技改工程采用了多种形式的流量计,除采用差压式流量计外还采用涡街流量计和质量流量计等。在差压式流量计中,又采用多种形式的节流元件。一般情况下节流元件采用标准孔板,对于允许永久压力损失要求较低及大管径的场合,则采用其它不同形式的节流元件。如进入一段转化炉的中压蒸汽流量测量,以前采用的是孔板,技改后蒸汽流量增大而管径未变,如继续采用孔板,则永久压力损失将超过允许值。这次技改改用文丘利管,既降低了永久压力损失,又保证了足够的测量精度(<±1%);而对于永久压力损失要小,管道较大(φ200~300),测量精度要求不太高的场合(±1%)采用阿留巴。如合成气压缩机段间的合成气流量测量(防喘振控制系统流量测量)以前也是采用孔板,技改后流量增大管径未变,这次技改改用阿留巴。
(2)V形球阀的采用及双向流动控制阀的选型 由于新增管道和某些管道变大,该技改工程新增与更换的控制阀共有30余台,约占全装置控制阀总数的1/3。在30余台控制阀中,新增与更换的控制阀约各占1/2。
对于脱除CO2的苯菲尔溶液,因是易结晶介质,所以无论是流量控制,还是液位控制,控制阀都是采用V形球阀(Fisher公司V300阀)。以前这些场合采用的是双座V形开口
柱塞阀,运行效果不太好,这次技改在选型作了改进。
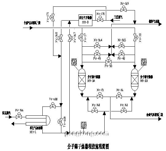
在分子筛干燥器单元,安装在两个分子筛干燥器之间的充压阀,是一台控制双向流动介质的控制阀。即当第一干燥器再生过程完成后,需要由正在运行第二干燥器经充压控制阀向其充压(介质从
调节阀A端进B端出)。而当第二干燥再生过程完成后,则由正在运行第一干燥器经充压控制阀向其充压(介质从阀B端进A端出) (见本文分子筛干燥器程控流程简图的PV-50)。这种控制互逆流动介质的调节阀,以前在合成氨装置没有采用过。在与FISHER控制阀供货商的技术讨论中,他们也没有更多的实用经验。后来借鉴某一成套引进装置对这种调节阀的选型,确定采用单座柱塞型控制阀。开车投运后效果如何,还有待观察。
现场新增的其它重要仪表是: 为了了解辅助锅炉烧嘴的燃烧情况,在五台辅锅烧嘴旁分别增装了新型火焰检测器。这种火焰检测器集检测、变送、控制于一体,整机安装在现场。
分子筛干燥器单元的程控阀是一种轨道式程控球阀。此阀在开、关调节阀时,阀杆导槽沿导向销作轨道运动,使球体偏离阀座后再转动,从而消除了对阀座的磨损,较好地解决了阀长期使用后的泄漏问题。
2 自控系统与程控系统改造的实施方案(1) 自控系统的改造
合成氨装置的自控系统以单参数控制系统为主,复杂控制系统不多。该技改工程新增12套单参数自控系统(包括2套分程控制系统)、1套遥控系统。由于新增电力驱动空压机的运行与H/N控制系统相关联,故技改中对这套H/N复杂控制系统进行了改造。
该合成氨装置在原始引进时未设置H/N控制系统。由于这套系统关系到装置节能增产效益,厂方曾经想增设这套系统,后因分析H2、N2的分析器有问题,一直未能实施H/N的自动控制。本次技改前厂方购置了1台单流路的气相色谱仪,为增设H/N控制系统创造了条件。
此套H/N控制系统为带选择空气/原料或H/N比值控制的空气流量串级控制系统,由国外工程公司设计,见控制系统原理图。
H/N有2套控制器,1套设在合成气压缩机入口,另1套设在合成塔入口。因气相色谱仪只有1个流路,该系统运行时只有1个控制器切入系统,切入的控制器对H/N控制起到精调作用。在造气部分设置的空气/原料气控制器,对H/N控制起到粗调作用。H/N控制器和空气/原料控制器的输出通过低值选择器作为空气流量控制器的远方设定信号,低值选择器只将H/N和空气/原料气两套系统中比值偏差较大的那一套控制器接至空气流量控制器。该系统设计比较完善,为了保证系统的安全,采取有关限幅措施。
由于H/N控制系统是一个大纯滞后系统,该系统中未考虑滞后补偿问题A,今后能否实施有效控制还有待验证。
(2)程控系统的增设 该技改装置增加了分子筛干燥器单元,此单元由我公司设计。该单元安装在合成气压缩机103-J的2段出口与3段入口之间。分子筛干燥器对合成气进行干燥,脱除其中的微量CO2,起着提高氨合成率和保护合成触媒的作用。该单元由2台分子筛干燥器、1台分子筛再生气加热器、1台分子筛再生气干燥器等设备组成,见分子筛干燥器程控流程简图。

2台分子筛干燥器的在线运行和再生是互为交替的,按既定程序由程控单元进行控制。程序控制操作主要反映在干燥器再生过程,再生过程分干燥器泄压、通入再生气、再生气加热、干燥器升温、干燥器冷却、干燥器充压等步骤,见分子筛干燥器程控系统逻辑图。
干燥器的程控单元在合成氨装置的DCS中组态,故DCS担负了干燥器运行、再生过程的全部程控功能。此程控系统的特点是,在干燥器泄压、再生气加热、干燥器降温、干燥器充压等步骤中,对控制其压力和温度控制器的设定采用程序设定方式,如干燥器泄压或干燥器充压以分钟下降或上升300kPa速率泄压或充压;再生气加热以分钟上升5°C速率升温;干燥器降温以分钟下降48°C速率降温,这些以速率形式变化的设定值,都由各个程序设定单元给出。这样的程控方式可以保证工艺平稳操作和设备安全。
3. 可供选择的自控改造方案 大型合成氨装置的仪表技改工作,可能因各方面条件的制约,如资金问题、技术基础问题等,技改实施方案不一定很完善。但是从不断提高合成氨装置过程控制技术,更好地履行为企业节能增产、提高经济效益功能的角度出发,除上述及其它一些必要的改造方案外,还有一些改造方案可以考虑,本文提出两个较大方案供仪表技改时选择。这两个方案在有的技改项目作了考虑。
(1) 透平-压缩机的综合控制 上世纪70年代引进的一批以天然气为原料的大型合成氨装置的压缩机控制设施比较落后,可靠性低、故障率高。后来,有的装置对控制设施作了些局部技改,有的对单台压缩机安装了调速控制装置,但控制效果大都不理想。
目前国际控制装备市场上,推出了一种透平-压缩机综合控制系统,它是集蒸汽透平速度控制及抽气控制、压缩机防喘振控制、性能控制、解耦控制、分离器液位控制等以及自保护联锁逻辑控制为一体的集成综合装置。该系统是三重化容错设计,具有很长的平均无故障运行时间,可靠性高。此外该系统组态灵活,控制程序修改及系统扩展都很方便。为了提高压缩机运转的安全可靠性,保证合成氨装置长周期、连续运行,技改中选用这种综合控制系统是一个很好的选择。
美国TRICONEX公司的ITCC综合控制系统TS3000已在新建的新疆泽普化肥厂20万吨/年合成氨装置上得到采用,投运效果良好。
(2)合成氨装置的先进控制
上述首批引进的合成氨装置因引进较早,控制水平是较低的(当时人们认为控制水平还是很高的),后来各装置都作了程度不同的仪表改造,如将常规控制仪表改造为DCS是一大进步。但是,在采用DCS后将其先进功能用于提高过程控制水平方面还做得不够。目前,人们对合成氨装置的先进过程控制技术(APC)的认识不断加深,因而利用合成氨装置技术改造这个有利时机,在仪表改造中考虑采用APC将是一个好方案。这也是保证装置长周期、连续安全运行,节省能量、降低消耗、提高经济效益的一条重要途径。
合成氨装置的APC类型有好几种,由于首批引进的合成氨装置大都是美国KBR公司(前身是Kellogg公司)的技术,故本文仅简要提提KBR公司的合成氨装置APC技术。
KBR公司APC的控制策略是“多变量预测控制”,其建立APC控制策略的原则是,减小关键过程参数的变化;减少外界扰动对过程操作的影响;执行较好的操作和管理。APC控制项目是:H/N控制;一段转化炉上升管温度平衡控制;一段转化炉过剩O2控制;合成回路控制;
转化率控制;合成氨生产控制(原料极限/生产制约控制)等。
该公司的APC技术先后在美国、加拿大、土尔其、荷兰等国的十多个合成氨装置得到采用,投运后产生的经济效益是,氨产量增加1~2%,能量有效率提高1~2。在APC投运半年时间内,所产生的经济效益足以收回其投资费用。
在合成氨装置技改中采用APC技术,除引进国外技术外,还可以与高等院校、科研部门合作,共同开发APC技术。国内有些院校、科研部门在这方面做了大量工作,取得了不少经验,为技术合作打下良好基础。