帮助中心
联系我们
意见建议
设为首页
发布信息
登录
咨询热线:13271923998
调节阀专业交流平台
首页
供应
求购
产品库
公司库
资讯
论文
资料
行业业绩
产品报价
论坛
请输入关键字:
资讯
商机
产品
资料
论文
业绩
企业
热门关键字:
调节阀
电动调节阀
气动调节阀
如何注册?
注册会员后有什么好处?
如何增加信息的曝光度?
调节阀论文:
术语解释
|
历程及标准
|
选型计算
|
调节阀设计
|
调节阀材料
|
调节阀应用
|
执行机构
|
配套附件
|
故障维护
|
其它
|
您当前位置:
调节阀网
>>
调节阀论文
>>
配套附件
>>气动保位阀的安装说明
气动保位阀的安装说明
发布时间:2010-02-10 点击数:4436
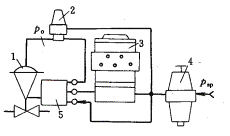
图8-32表示
调节阀
中
保位阀的安装
使用例子,图8-32(a)为调节器输出信号至膜头的操作信号保护;而图8-32(b)为
阀门
定位器
输出至膜头的操作信号保护。使用
保位阀
能及时地将阀门的控制位置锁住,保持原来状态,有利于操作人员进行事故处理。没有保位阀,调节阀不是全开就是全关,这对于重要的自控回路是很危险的。
(a)不带定位器 (b)带定位器
图8-32 气动保位阀安装接管图
1-调节阀;2-气动保位阀;3-调节器;4-空气过滤减压器;5-阀门定位器
上一篇:
气动保位阀的作用是什么?
下一篇:
气动继动器的作用是什么?
相关信息
电液伺服阀引入反馈杆动刚度的动力
调节阀手轮机构的主要用途有哪些?
定位器如何改善调节阀的流量特性?
电—气阀门定位器有哪些防爆措施?
调节阀为什么要配用附件?
浅议EPA阀门定位器通信卡的软硬件
气动保位阀的安装说明
浅议智能阀门定位器控制策略的研究
热门点击
什么是液压缸差动连接?其活塞运动
调节阀流量系数CV值的来历与计算方
调节阀的流量特性是什么?
阀门定位器如何实现正反作用及行程
流体在管道中流动伯努利方程是如何
浅议阀座精加工的难点与刀具设计
提高气动调节仪表放大器排气量的改
适用于恶劣工况SLV刀闸阀结构特点
最新信息
气动调节阀常用配件电气阀门定位器
浅议智能阀门定位器控制策略的研究
调节阀定位器应用原则分析与滞后和
智能电气阀门定位器软件硬件开发关
SFD-5002/5003型信号操作器详解
Neles NE724 电气阀门定位器的使用
SFD-1002/1003型操作器解析
浅析SFD-2002/2003型伺服操作器
调节阀分类
直行程调节阀
角行程调节阀
特殊调节阀
自力式调节阀
执行机构
配套附件
阀门
最新商机
ASCO电磁阀
ZZWP自力式温度调节阀
ZSPQ气动活塞式切断阀
BQ71F对夹式保温球阀
H104X活塞式可调减压稳压阀
HLC小口径笼式单座调节阀
扬州电动单座调节阀ZAJP-16
扬州纬沃直行程电子式调节型
推荐产品
ZJHP气动薄膜精小型单座调节
U44H-25角式柱塞阀
自力式氮封阀
德国Pister法兰式高压球阀
随机推荐
电磁阀常用标准汇总
使用PACTware开放软件进行控
三偏心蝶阀密封面的设计与加
空气安全阀的作用、结构及动
浅议蝶阀的橡胶阀座研制工艺
在线读书之—ZJHM气动薄膜精
VDC调节阀泄漏的原因分析与
浅析泵再循环系统控制阀的设
调节阀资料
阀门设计、制造相关的标准
不可多得的阀门代号手册
FY303:Profibus 阀门定位器
阀门样本
汉德HD系列电子式电动执行器
HSC型笼式单座阀
OC2009调节阀选型软件最近更
西门子SIPART PS2 智能定位
我们的综旨:将调节阀网—打造为
调节阀
行业一流的信息交流平台,更多
电动调节阀
、
气动调节阀
资讯尽在调节阀网!
调节阀网
版权所有 2017-2027 | 服务热线:13271923998 |
| 请与我们联系:
master@ocpv.net
QQ交流群:245324792
备案号:
渝ICP备17003261号-2