S109FA机组是我国最先进的燃气-蒸汽联合循环发电机组之一,由于投运时间较短,运行经验缺乏,在运行中遇到不少实际问题。本文对机组启动过程中低压蒸汽控制阀ACV经常出现的异常情况进行分析,探讨其对机组运行的影响及处理对策。
一、ACV的工作原理及作用
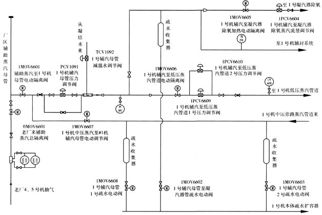
S109FA机组是单轴机组,机组从启动到汽轮机高压缸进汽前,汽轮机均未进汽,但燃气轮机带着汽轮机以同样的转速旋转。汽轮机在高转速下(特别是在额定转速下)由叶片的鼓风摩擦(主要是低压级叶片)而产生的热量必须由额外通入的冷却蒸汽来带走。因此,机组设计了在开机过程中利用辅助蒸汽作为冷却蒸汽的热力系统,如图1、2所示。

图1 低压系统简图
图1中,汽轮机低压蒸汽截止阀ASV和低压蒸汽控制阀ACV都是液动阀,受控于机组的自动控制系统(MARKVI),当机组启动转速大于45r/min,跳闸油压力开始建立,ASV就逐渐被开启。在机组刚开始加速时,汽轮机高压主蒸汽控制阀CV是关闭的,高、中压缸至低压缸的连通管内压力处于真空状态。当机组转速升至大约额定转速的67%(2250r/min)时,MARKVI发出冷却蒸汽请求,若此时ACV前压力高于设定值0.15MPa,ACV就会开启,辅助蒸汽经ACV进入汽机低压缸对汽轮机进行冷却,直到从汽机高中压缸来的蒸汽流量能满足冷却蒸汽量的要求时为止。辅助冷却蒸汽的流量是根据DCS测量到的凝汽器压力和计算得到的ACV前蒸汽的焓值进行连续测算得到的,流量值APC的计算公式如式(1):

式中
s ——滞后的传递函数中的时间因子;
AP ——百分比信号,其值等于ACV阀前实际的压力值×100/0.285;
APR——百分比信号,其值等于压力设定值×100/0.285。
控制系统根据内置的调节阀特性曲线差值得到阀位的开度指令,通过液压伺服装置控制ACV的阀位到指令位置,低压蒸汽的焓值根据ACV前测量到的蒸汽压力和温度值计算得到。

图2 辅助蒸汽系统简图
根据GE原设计要求,开机时转速升至大约额定转速的67%时,PCV6610自动打开;当转速升至大约额定转速的75%时,PCV6609开始打开,PCV6610关闭。DCS根据汽轮机所要求的最小冷却蒸汽流量计算相适应的压力值,作为PCV6609的压力设定点。PCV6609根据测量得到的高、中压缸与低压缸间的连通管内压力,自动调节辅助冷却蒸汽的流量,当连通管内测得的压力下降到低于该设定点时,PCV6609开大,增加冷却蒸汽的供应量,直到供汽压力与设定压力相等。连通管内的蒸汽压力通过ACV下游的压力传感器测量。当该压力高于设定点时,将使PCV6609关小。当CV开启,高压蒸汽进入汽轮机高、中压段,高、中压缸和低压缸之间的连通管内蒸汽压力上升。当该压力上升到高于PCV6609的设定压力时,ACV将跟随PCV6609而关闭,这时低压主蒸汽压力会下降,当ACV关闭到最小阀位时,ACV进汽管道旋塞阀自动开启。
在启动过程投入低压蒸汽系统时,当低压蒸汽压力上升到底线压力0.16MPa时,PCV1061开始打开。当它达到20%开度时,低压段疏水程序完成。当同时具备下列条件时,MOV6206开始打开:
(1)低压过热器排汽温度正常,MOV6206阀前疏水阀开启至少3min。
(2)PCV1061打开到20%以上开度至少60s。
(3)CV到20%开度以上并维持60s,汽轮机进入压力控制(IPC)模式。
(4)低压段疏水程序已完成。
当MOV6206全开60s以后,PCV1061的压力设定点从起始时的底线压力阶段性地升高至额定设定值,此值比ACV全开时对应的低压蒸汽压力值稍高。当低压蒸汽压力超过ACV的压力设定值时,MARKVI在IPC下开启ACV。当PCV1061的设定压力超过正常运行的最大压力时,PCV1061逐渐关闭。如果低压汽包的液位出现高位报警,则ACV的开阀程序暂时中断,直到液位降低到高位报警线以下,再继续开阀程序,直到全开为止。
二、ACV异常及处理
在整个开机过程中,ACV在不同的阶段要适应不同的阀门开度要求,ACV阀前压力是否稳定,直接影响到ACV的开启是否顺利。而在实际的运行中,PCV6609和PCV6610的自动控制较难达到稳定控制要求,需手动干预,以确保ACV阀前的辅助冷却蒸汽压力稳定。当ACV阀前压力低于0.25MPa时,ACV自行关闭或在低压蒸汽并汽时受压力控制的限制,这样不仅对机组启动过程中汽轮机的冷却造成影响,而且对低压蒸汽的并汽也会造成延迟。
1、ACV阀前压力低于0.25MPa自行关闭
A、异常情况
从图3可以看出,约18min时点火后,MOV6606自动打开,DCS系统自动调节PCV6609和PCV6610,控制ACV前压力稳定在0.3MPa;约28min时,ACV开启,辅助冷却蒸汽进入汽缸,由于DCS系统自动调节跟不上PCV6609和PCV6610的开度,造成辅助冷却蒸汽压力下降过大;约39min时,ACV前压力低于0.25MPa,ACV自动关闭,冷却蒸汽中断;约42min时,ACV又满足开启条件,重新开启。在47与51min时又重复39min时的现象。
B、处理措施
由于PCV6609和PCV6610的自动控制无法达到控制要求,需手动控制ACV前的辅助蒸汽压力。针对此情况,在开机过程的机组点火后,MOV6606自动开启,对辅助蒸汽至汽机低压管路进行暖管,在转速达67%额定转速前,手动开启PCV6609和PCV6610,手动控制ACV前压力在低压进汽压力设定点0.15~0.40MPa,一般在0.28MPa左右(正常BASE LOAD情况下低压进汽压力为0.385MPa),此时控制菜单下的Limiter(限值)画面上Admission Press(低压蒸汽压力)约为30%,APInternal Setpt(低压蒸汽压力设定值)约为30%,维持该压力值,等待ACV开启。随着ACV的开启,适当开大PCV6609和PCV6610,保持ACV前压力在0.3MPa左右,以防止ACV前压力低于0.25MPa,ACV自行关闭,冷却蒸汽中断。
如ACV前压力低于0.25MPa,ACV将自行关闭,冷却蒸汽中断,待ACV前压力恢复后,ACV才能重新开启。如果经常使ACV不停地开、关,可能会引起设备的损坏,故在调整中要求注意提前量。
2、ACV在低压蒸汽并汽时受压力控制,开启受限
A、异常情况
在图3的约81min时,低压蒸汽开始并汽,在84~92min过程中,ACV停留在37%的开度无法继续开大,查原因是:受到MARKⅥ压力控制的限制。
在92min后,压力限制恢复,继续开大ACV。
B、处理措施
出现上述异常是由于ACV的开启使低压进汽压力快速下降,同时Limiter画面上Admission Press百分数变小,APInternal Setpt百分数维持约原来的数值,由于Admission Press百分数小于APInternal Setpt百分数,ACV开始关小,只有Admission Press百分数等于APInternal Setpt百分数时ACV维持开度基本不变。因此,在ACV开启,低压压力下降时,要及时调节辅助冷却蒸汽,维持低压进汽压力在0.28MPa左右。
同时,也不能将低压进口压力调节过高。如果压力过高,ACV开启速度过快,也会造成低压进汽压力不能维持反而关小ACV。同时AP Internal Setpt值由于压力调节过高,造成其百分数值较大,Admission Press压力百分数不能维持等于AP Internal Setpt值,那只有关小ACV或提高辅助蒸汽压力将导致原来ACV“NOTLIMITING”(没有压力限制)变为“LIMITING”(压力限制)。
在实际的调节手段中,在ACV开启前,经常会打开低压进汽滤网前/后的疏水阀GV6204/GV6205来保持辅助冷却蒸汽的流通。当ACV开启,PCV6609和PCV6610的开启跟不上ACV开启的速度时,可及时关闭疏水阀GV6204/GV6205,保证足够的辅助冷却蒸汽流量,使ACV前压力不至于下降到0.25MPa以下,阀前压力达到平稳调节。因此,从提供低压冷却蒸汽开始控制好低压进汽压力,就能使ACV开启不受任何限制,而且低压蒸汽并汽后随着低压压力升高至0.3MPa,ACV也将全部开启。

图3 某次开机过程曲线1

图4 某次开机过程曲线2
3、ACV卡涩
A、异常情况
从图4可以看出,约70min时,ACV逐渐开启。在74min时,ACV的实际反馈开度仅为27%,而MARKⅥ指令给出指令为94%,造成低压蒸汽进汽不完全;在86min时,低压蒸汽管道压力高达0.43MPa,高于PCV1061的运行压力设定值0.385MPa,使PCV1061开始开启,到98min时达16%的开度。查看MARKVI压力控制页面,无“LIMITTING”压力限制信号,故判断为ACV卡涩。
B、处理措施
查看MARKVI压力控制页面,Admission Press和APInternal Setpt百分数都为137%,ACV维持27%开度基本不变,压力限制信号为“NOTLIMIT-ING”,说明非压力受限引起ACV未开全,而APLimiterRef百分数为105%,所以MARKVI给出的指令为全开,这样MARKVI上就显示了指令与反馈的不一致。
ACV曾因阀门前后压差过大而卡涩,而且低压蒸汽管道压力高达0.43MPa,故先降低低压蒸汽管道压力,将PCV1061撤出自动改手动,开大阀门开度。随着低压蒸汽管道压力的下降,MARKVI上的ACV的指令与反馈渐趋一致。当低压蒸汽管道压力达0.35MPa时,ACV开始开大,阀门反馈能跟上阀门指令,随着负荷的增加,向100%开度的目标值跟踪。重新全关PCV1061,并恢复其自动调节。
4、机组热态启动中的对策
在热态开机过程中,汽轮机高压缸温度在500℃左右,汽轮机低压L_1级温度将会超过200℃(L_1级温度跳机定值为260℃),但由于是热态开机,需要冷却蒸汽的理论最少时间(全速到高压进汽前)在30min左右,故在机组启动过程中如发现ACV未能及时开启,应通过调整汽轮机高压旁路的开度,增加暖管流量来缩短温度匹配时间,尽快通过汽轮机高压进汽使汽轮机内有蒸汽流动,从而使L_1级温度降低。因为调整、监视ACV较费时间,只有在操作空闲时可考虑;根据经验,即使没有冷却蒸汽,在30min内,L_1级温度不可能超过250℃;并且,在汽轮机高压进汽后,ACV能否开启已不是主要问题,只是对机组运行的经济性有一定的影响。
